詳情介紹:
精密過濾器主要類型有:智能多級精密過濾器、袋式過濾器、保安過濾器、陶瓷過濾器等;
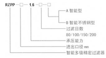
1:智能多級精密過濾器
產品組成
技術參數
1.適應溫度范圍:
2.適應壓力:DN100-DN600 ≤1.6Mpa;
3.適應流速:≤3.0(m/s)
4.適應介質:水及液體
5.過濾精度:1-60微米
6.輸入電壓:
多級精密過濾器尺寸圖


| 型號 | 公稱直徑DN | D1 | L | H | C | 2ND | 功率(W) |
| RZPP-100-1.6-口-口 | 100 | 300 | 1130 | 1478 | 714 | 80 | 160 |
| RZPP-150-1.6-口-口 | 150 | 450 | 1442 | 1866 | 975 | 80 | 160 |
| RZPP-200-1.6-口-口 | 200 | 600 | 1744 | 2280 | 1280 | 80 | 160 |
| RZPP-250-1.6-口-口 | 250 | 700 | 2010 | 2637 | 1580 | 100 | 160 |
| RZPP-300-1.6-口-口 | 300 | 850 | 2325 | 3041 | 1082 | 100 | 160 |
| RZPP-350-1.6-口-口 | 350 | 1000 | 2630 | 3561 | 2182 | 100 | 240 |
| RZPP-400-1.6-口-口 | 400 | 1100 | 2860 | 3968 | 2428 | 150 | 240 |
| RZPP-450-1.6-口-口 | 450 | 1300 | 0223 | 4455 | 2740 | 150 | 240 |
| RZPP-500-1.6-口-口 | 500 | 1400 | 8743 | 4484 | 2989 | 200 | 240 |
| RZPP-600-1.6-口-口 | 600 | 1700 | 3976 | 2945 | 3537 | 200 | 240 |

生產實物圖
多級精密過濾器 發貨前
2:袋式過濾器及保安過濾器
袋式過濾器從單袋式,雙袋式到多袋式過濾器,均為封閉式過濾器,其工作原理都是壓力過濾。保安過濾器主要是用PP棉過濾。
3:陶瓷過濾器

陶瓷過濾器過濾陶瓷管可選單通道陶瓷管或多通道陶瓷管。視水質及過濾要求等選擇。












